关键词:电法监测;直流电法;回采工作面;水害预警
1 前言
按照国家煤矿安全监察局颁布的《煤矿防治水细则》第九条要求“......受底板承压水威胁的水文地质类型复杂、极复杂矿井,应当采用微震、微震与电法耦合等科学有效的监测技术,建立突水监测预警系统,探测水体及导水通道,评估注浆等工程治理效果,监测导水通道受采动影响变化情况”。
11221工作面受底板太灰和奥灰承压水害威胁。为了有效防范工作面底板灰岩水在回采过程中经过断层、裂隙带等涌入工作面,故实施该工作面底板防治水电法监测工程。
2 技术原理简介
2.1 直流电法
将直流电源的两端通过埋设地下的两个电极A、B向大地供电,在地面以下的导电半空间建立起稳定电场,通过接收电极M、N观察稳定电场的变化和分布。如果地下存在导电性不同的岩层和矿体,它们会影响电场的分布,良导体对电流有“吸引”作用,导电性差的则对电流有“排斥”作用。因此,当地下存在导电性差的地质体时,由于它对电流的“排斥”作用,使电流远离它本身而流过;而当地下存在有良导体时,它将对电流有“吸引”作用,使大部分电流通过其本身。这样,在地表观测到的电场将发生畸变,通过对畸变电场的分析,判断地下不同导电性地质体的赋存状态。

图2-1 地下低阻和高阻异常体对电流的吸引和排斥作用(ρ1<ρ2)
2.2 KJ1054煤矿电法监测系统
KJ1054煤矿电法监测系统基于煤矿安全监控系统技术与矿井电法勘查技术,采用智能电极、伪随机调制、微信号采集、物联网等关键技术开发成功的矿山地球物理场监测系统。该系统在地下采掘空间(巷道、工作面)或钻孔中布置分布式智能电极,发射伪随机多频电场,通过观测煤岩体及地下水运移时视电阻率、视极化率、视幅频率的异常变化实现对水害的监测预警,为矿井生产安全提供保障。
3 应用实例
3.1 地质任务
(1)采用电法在线监测11221工作面两顺槽开煤层底板以下60m范围低阻异常区变化。
(2)监测、探查11221回采工作面1#、2#两个异常区。
(3)监测11221工作面回采期间,底板灰岩一定范围内隐伏导水构造、裂隙薄弱带发育等水文地质异常;动态评价底板灰岩水突水风险性。
3.2 地质概况
3.2.1 工作面概况
11221工作面位于一水平东一采区,所采煤层为1煤,工作面可采走向长1212~1260m,平均1236m,工作面倾斜长149.9m。11221工作面对应地面区域地势平坦,该区域内主要有:农田、水塘、潘二矿铁路专用线。工作面位于一水平东一采区,东起东一A组煤采区上山,西以上覆11223切眼内错170m,北以11223下顺槽内错6m,南以11223上顺槽内错20~23m。上覆11223采空区,1煤与3煤层间距平均为1.5m,1煤与11223采空区净垛0~8.2m(东段3煤较厚存在丢底煤区域,其净垛最大为8.2m,部分区域1煤已采,其净垛为0米)。上阶段11123工作面正在回采。
KJ1054煤矿电法监测系统基于煤矿安全监控系统技术与矿井电法勘查技术,采用智能电极、伪随机调制、微信号采集、物联网等关键技术开发成功的矿山地球物理场监测系统。该系统在地下采掘空间(巷道、工作面)或钻孔中布置分布式智能电极,发射伪随机多频电场,通过观测煤岩体及地下水运移时视电阻率、视极化率、视幅频率的异常变化实现对水害的监测预警,为矿井生产安全提供保障。
3 应用实例
3.1 地质任务
(1)采用电法在线监测11221工作面两顺槽开煤层底板以下60m范围低阻异常区变化。
(2)监测、探查11221回采工作面1#、2#两个异常区。
(3)监测11221工作面回采期间,底板灰岩一定范围内隐伏导水构造、裂隙薄弱带发育等水文地质异常;动态评价底板灰岩水突水风险性。
3.2 地质概况
3.2.1 工作面概况
11221工作面位于一水平东一采区,所采煤层为1煤,工作面可采走向长1212~1260m,平均1236m,工作面倾斜长149.9m。11221工作面对应地面区域地势平坦,该区域内主要有:农田、水塘、潘二矿铁路专用线。工作面位于一水平东一采区,东起东一A组煤采区上山,西以上覆11223切眼内错170m,北以11223下顺槽内错6m,南以11223上顺槽内错20~23m。上覆11223采空区,1煤与3煤层间距平均为1.5m,1煤与11223采空区净垛0~8.2m(东段3煤较厚存在丢底煤区域,其净垛最大为8.2m,部分区域1煤已采,其净垛为0米)。上阶段11123工作面正在回采。

图3-1 11221工作面电法监测范围
3.2.2 水文地质概况
11221工作面开采主要充水水源为3煤顶板砂岩水及1煤底板灰岩水。自上而下依次为二叠系砂岩裂隙含水层、A组煤底板隔水层及灰岩含水层。11221工作面上覆11223工作面掘进及回采期间仅局部地点有少量淋水现象,衰减明显。1煤底板至C31灰岩间岩性主要为泥岩,砂泥岩互层,粉砂岩及细砂岩,是1煤层开采底板隔水层,该隔水层厚9.2~25.2m,平均16.2m。太原组灰岩含水层除C33上、C33下、C311灰岩较厚外,其余均为薄层灰岩,富水性弱。太原组C3Ⅰ组、C3Ⅱ组、C3Ⅲ组灰岩间均存在一定程度水力联系,尤其是C3Ⅰ组、C3Ⅱ组水力联系密切。奥陶系灰岩含水层岩溶裂隙发育极不均一,富水性弱~强。与上部太原组灰岩含水层存在一定的水力联系,两者水位动态呈缓慢下降趋势,反映其以消耗静储量特点。
3.3 观测系统布置
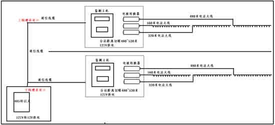
本次底板电法监测选择在11221工作面两顺槽,利用两顺槽形成底板监测系统,两顺槽各监测480米,每个顺槽测点数48个。共计96个测点,监测电极间距10m。
11221工作面开采主要充水水源为3煤顶板砂岩水及1煤底板灰岩水。自上而下依次为二叠系砂岩裂隙含水层、A组煤底板隔水层及灰岩含水层。11221工作面上覆11223工作面掘进及回采期间仅局部地点有少量淋水现象,衰减明显。1煤底板至C31灰岩间岩性主要为泥岩,砂泥岩互层,粉砂岩及细砂岩,是1煤层开采底板隔水层,该隔水层厚9.2~25.2m,平均16.2m。太原组灰岩含水层除C33上、C33下、C311灰岩较厚外,其余均为薄层灰岩,富水性弱。太原组C3Ⅰ组、C3Ⅱ组、C3Ⅲ组灰岩间均存在一定程度水力联系,尤其是C3Ⅰ组、C3Ⅱ组水力联系密切。奥陶系灰岩含水层岩溶裂隙发育极不均一,富水性弱~强。与上部太原组灰岩含水层存在一定的水力联系,两者水位动态呈缓慢下降趋势,反映其以消耗静储量特点。
3.3 观测系统布置
本次底板电法监测选择在11221工作面两顺槽,利用两顺槽形成底板监测系统,两顺槽各监测480米,每个顺槽测点数48个。共计96个测点,监测电极间距10m。

图3-2 11221工作面电法监测示意图
4 数据处理与分析
4.1 11221上顺槽电法监测处理与分析
4.1 11221上顺槽电法监测处理与分析

图4-1 11221上顺槽电法监测温纳三极视电阻剖面(9.1~9.30)
图4-1为11221上顺槽2021年9月1日~9月30日电法监测温纳三极视电阻剖面,每天采集的数据均有成果剖面,限于篇幅,本报告中给出间隔5天一共7张剖面成果图件用于分析。
1)从单张剖面,纵向分析视阻率自浅部低阻范围明显大于深部,即深部视电阻率整体高于浅部,此与地层岩性分布有一定对应性。横向受断层构造切割破碎影响横向视电阻率不均性较强,浅部自切眼0~185m段电阻率较高,185m~350m有连续的低阻分布。在深部地层在横向250m~320m段存在明显的低阻分布。
2)从时间轴多轮监测剖面中,自9月1日~9月15日监测剖面中视电阻率值的大小及分布规律均基本稳定,低阻分布中心均基本保持不变。在9月16日~9月18日三天,在工作面附近浅部分布有低阻,可能与巷道表面积水有关。在9月19日~9月30日在回采工作面前方120m段阻值明显升高,甚至原来浅部低阻区消失转变为高阻,应为受回采超前影响或底板破坏因素所致。
3)A组煤底板水害电法监测的关键是监测发现深部岩体是否会出现持续阻值变低且扩大的区域,本月在上顺槽监测剖面中未发现该现象。
4.2 11221下顺槽电法监测处理与分析
1)从单张剖面,纵向分析视阻率自浅部低阻范围明显大于深部,即深部视电阻率整体高于浅部,此与地层岩性分布有一定对应性。横向受断层构造切割破碎影响横向视电阻率不均性较强,浅部自切眼0~185m段电阻率较高,185m~350m有连续的低阻分布。在深部地层在横向250m~320m段存在明显的低阻分布。
2)从时间轴多轮监测剖面中,自9月1日~9月15日监测剖面中视电阻率值的大小及分布规律均基本稳定,低阻分布中心均基本保持不变。在9月16日~9月18日三天,在工作面附近浅部分布有低阻,可能与巷道表面积水有关。在9月19日~9月30日在回采工作面前方120m段阻值明显升高,甚至原来浅部低阻区消失转变为高阻,应为受回采超前影响或底板破坏因素所致。
3)A组煤底板水害电法监测的关键是监测发现深部岩体是否会出现持续阻值变低且扩大的区域,本月在上顺槽监测剖面中未发现该现象。
4.2 11221下顺槽电法监测处理与分析

图4-2 11221下顺槽电法监测温纳三极视电阻剖面(9.1~9.30)
图4-2为11221下顺槽2021年9月1日~9月30日电法监测温纳三极视电阻剖面,同样每天采集的数据均有成果剖面,限于篇幅,本报告中给出间隔5天一共7张剖面成果图件用于分析。
1)整体来看,下顺槽的视电阻明显高于上顺槽,且分布较为均匀;
2)从单张剖面,纵向分析视阻率自浅部低阻范围明显大于深部,即深部视电阻率整体高于浅部,此与地层岩性分布有一定对应性。横向受断层构造切割破碎影响横向视电阻率不均性较强,仅在断层附近存在范围较小的低阻分布;深部自切眼向外~250m段阻值较高且均匀。
3)从时间轴多轮监测剖面中,自9月1日~9月25日监测剖面中视电阻率值的大小及分布规律均基本稳定,低阻分布中心均基本保持不变。自9月26日~9月30日出现视电阻率整体逐渐升高现象。该现象产生的原因有待继续监测和分析。
4)本月在回采过程中下顺槽底板深部岩层同样未监测到持续阻值变低且扩大的现象。
4.3 11221上下顺槽电法反演处理与分析
(1)11221工作面底板浅部段(40m)反演切片分析
1)整体来看,下顺槽的视电阻明显高于上顺槽,且分布较为均匀;
2)从单张剖面,纵向分析视阻率自浅部低阻范围明显大于深部,即深部视电阻率整体高于浅部,此与地层岩性分布有一定对应性。横向受断层构造切割破碎影响横向视电阻率不均性较强,仅在断层附近存在范围较小的低阻分布;深部自切眼向外~250m段阻值较高且均匀。
3)从时间轴多轮监测剖面中,自9月1日~9月25日监测剖面中视电阻率值的大小及分布规律均基本稳定,低阻分布中心均基本保持不变。自9月26日~9月30日出现视电阻率整体逐渐升高现象。该现象产生的原因有待继续监测和分析。
4)本月在回采过程中下顺槽底板深部岩层同样未监测到持续阻值变低且扩大的现象。
4.3 11221上下顺槽电法反演处理与分析
(1)11221工作面底板浅部段(40m)反演切片分析

图4-3 11221工作面底板浅部40m段电阻率反演切片(9.1~9.30)
(2)11221工作面底板深部段(80m)反演切片分析

图4-4 11221工作面底板深部80m段电阻率反演切片(9.1~9.30)
图4-3和图4-4是利用上下顺槽监测数据进行三维联合反演的水平切片,取其中两个深度切片作为浅部岩层段和深部岩层段代表体积。水平切片更有利于对比两巷视阻率的差异及深部与浅部的差异。
1) 下顺槽电阻率明显大于上顺槽;
2)浅部视电阻率整体低于深部,且浅部低阻阻分布不均匀;在上顺槽附近250~350段存在较为明显的低阻异常分布。
3)从时间轴上,反演切片中视电阻分布特征整体类似,低阻异常的中心位置基本保持不变,但低阻区的范围存在一定不稳定性,算法对电阻率变化的敏感性。尤其是9月11日附近,电阻区分布范围较大,该现象有待分析解释。
4.4 11221工作面电法监测9月份综合分析
从11221工作面电法监测成果分析可得到如下认识:
1)工作面底板双巷电法连续监测反映出在未扰动区底板岩体视电阻率的总体稳定性,故有利于可靠对比回采引起的岩层破坏或富水性变化引起的电阻率变化;
2)11221工作面监测范围内深部岩层的视电阻率比浅部高且分布均匀,工作面上顺槽电阻率明显低于下顺槽,且在上顺槽250m~320m段深部地层存在较为明显的低阻异常分布。
3)监测中发现在回采位置附近视电阻率逐渐升高且有一定反复不稳定特征。但未监测到深部含水地层出现低阻区且向浅部扩展现象。
5 验证结果
此矿11221工作面在使用KJ1054煤矿电法监测系统的长期监测中,暂未监测到深部含水地层出现低阻区且向浅部扩展现象,通过收集现场回采资料,本月工作面回采期间,未出现工作面出水情况,工作面涌水量基本无变化,与监测结果一致。
6 结束语
通过回采工作面回采期间的电法监测成果,可以很清晰的显示出随着工作面回采,底板岩层的视电阻变化规律,反映出底板岩层的电性变化特征,从而分析工作面采掘活动对底板岩层富水性变化的影响,为回采工作面防治水工作提供重要依据,对矿井安全生产具有重要的指导意义。
电法监测本质上是连续多轮电法探测,处理和解释工作量较大;从数据稳定性也说明该套KJ1054系统很好的抑制了工作面生产用电对电法监测数据的影响。但受电极接地影响较大,因此要注意维护好电极的接地良好。
注意收集工作面回采过程中的顶底板岩体来压和破坏事件,以及巷道积水等现象,有助于分析监测视电阻率的变化原因,去伪存真,有利于显现底板破坏活化通道以及突水前兆的电性变化。
1) 下顺槽电阻率明显大于上顺槽;
2)浅部视电阻率整体低于深部,且浅部低阻阻分布不均匀;在上顺槽附近250~350段存在较为明显的低阻异常分布。
3)从时间轴上,反演切片中视电阻分布特征整体类似,低阻异常的中心位置基本保持不变,但低阻区的范围存在一定不稳定性,算法对电阻率变化的敏感性。尤其是9月11日附近,电阻区分布范围较大,该现象有待分析解释。
4.4 11221工作面电法监测9月份综合分析
从11221工作面电法监测成果分析可得到如下认识:
1)工作面底板双巷电法连续监测反映出在未扰动区底板岩体视电阻率的总体稳定性,故有利于可靠对比回采引起的岩层破坏或富水性变化引起的电阻率变化;
2)11221工作面监测范围内深部岩层的视电阻率比浅部高且分布均匀,工作面上顺槽电阻率明显低于下顺槽,且在上顺槽250m~320m段深部地层存在较为明显的低阻异常分布。
3)监测中发现在回采位置附近视电阻率逐渐升高且有一定反复不稳定特征。但未监测到深部含水地层出现低阻区且向浅部扩展现象。
5 验证结果
此矿11221工作面在使用KJ1054煤矿电法监测系统的长期监测中,暂未监测到深部含水地层出现低阻区且向浅部扩展现象,通过收集现场回采资料,本月工作面回采期间,未出现工作面出水情况,工作面涌水量基本无变化,与监测结果一致。
6 结束语
通过回采工作面回采期间的电法监测成果,可以很清晰的显示出随着工作面回采,底板岩层的视电阻变化规律,反映出底板岩层的电性变化特征,从而分析工作面采掘活动对底板岩层富水性变化的影响,为回采工作面防治水工作提供重要依据,对矿井安全生产具有重要的指导意义。
电法监测本质上是连续多轮电法探测,处理和解释工作量较大;从数据稳定性也说明该套KJ1054系统很好的抑制了工作面生产用电对电法监测数据的影响。但受电极接地影响较大,因此要注意维护好电极的接地良好。
注意收集工作面回采过程中的顶底板岩体来压和破坏事件,以及巷道积水等现象,有助于分析监测视电阻率的变化原因,去伪存真,有利于显现底板破坏活化通道以及突水前兆的电性变化。



下一篇